💞 Винтажные CD плееры — первые поколения плееров на TDA1540/1541, от Philips CD100, через Philips CD304 и до Philips CD960

Да, это в первую очередь обращает на себя внимание!

Можно и пальчиковыми обойтись, места вверх достаточно (для второго этажа).

1 лайк

да не, это банально :slight_smile:
Что-нить типа 6С51Н-В

Фикус 6Н2П очень полюбил в свое время. :slight_smile: Она низенькая, кстати.

Одно плохо, надо трансформатор для ламп добавлять.

Так, если выход “по уму” делать, трансформатор, всё равно, добавлять надо. Даже для транзисторов.

1 лайк

Вот только трансформатор для 6Н2П был бы размером с половину плеера :slight_smile:

1 лайк

Почему?

1 лайк

Вот кстати пример сделанной промышленно относительно по уму схемы с SAA7220P/B

Ее вот в NOS можно переводить, даже и не трогая.

1 лайк

Ничего не понял…

Или, имеется ввиду, то этот “выхлоп” и есть то, что нужно?

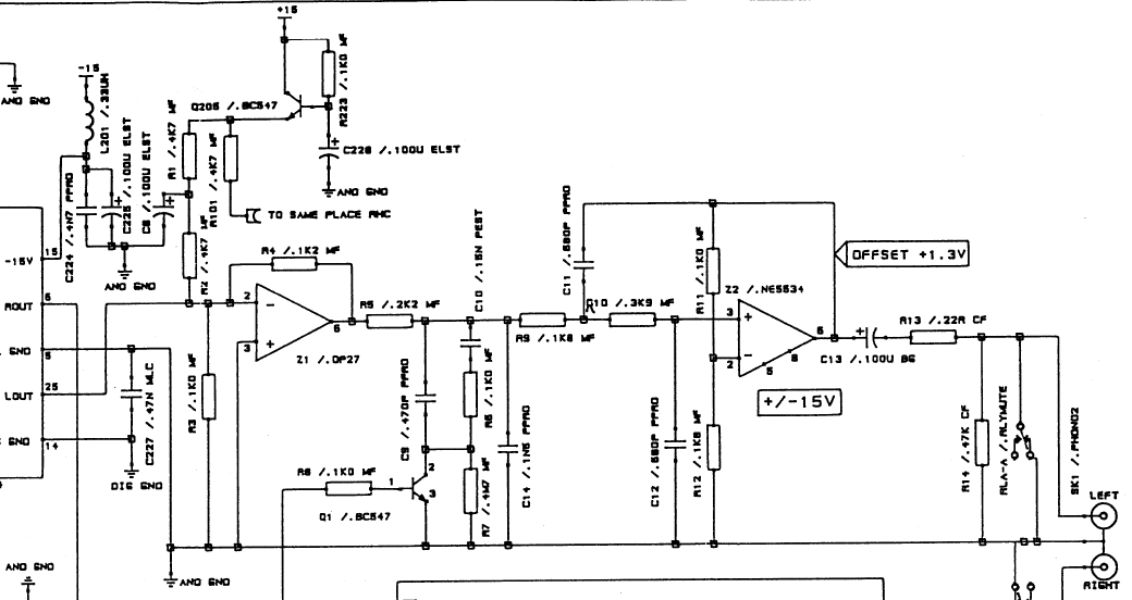
Я имею в виду, что у Аркама в этой версии плат да, сделано отчасти на ОУ, отчасти на дискретных элементах, это конечно не трансформаторный и не ламповый выхлоп, но это хорошо спроектированный выхлоп в рамках промышленных “камней” и классической схемы с 1541А. И вот его в принципе переведя в NOS можно и не трогать. Не то что это идеально, но сносно. А у CD-360, честно говоря все выглядит так, что начать и кончить. Выхлоп полностью рассчитан на наличие ЦФ, упрощающего ему жизнь…

Транзисторы выполняют вспомогательную роль - служат фильтрами питания и ключами. Непосредственно через них полезный сигнал не проходит.

А сам “выхлоп” построен так же, как и у CD360 - активный преобразователь ток-напряжение и ФНЧ 2ого порядка за ним. И всё на ОУ, правда, не сдвоенных.

То, что I\U и дальше ФНЧ 2-го порядка это понятно, схема на ОУ или вместо них “развала” из дискретных, суть-то ее та же.
Но, во-первых, тут нет никаких упрощений от изначального от “отцов-основателей”, одноканальные ОУ рекомендованные отцами 5534 от Сигнетикса, во-вторых все это запитано от раздельных трансов цифра и аналог, поставлены приличные клоки, посыпано сверху блэк гейтами и пр. С точки зрения реализации схемы классики на ОУ - тут все почти на отлично (почти, ибо по замерам там все равно пульсации от поганого 7220 вполне заметные есть). Но в целом это классик схема, которую постарались дополировать в деталях.

Ну, т.е. добавили ещё один трансформатор для аналога, сделали выход на одинарных ОУ, “полирнули” конденсаторами?
Клоков, что-то, тоже не заметно. Тот же кварц, но в “шубе”.

Этого тоже не очень заметно.

И донор - явно PHILIPS CD482. Из него удалили родной ЦАП на TDA1543, вместо него впаяли разъем, к которому подключили новую плату на TDA1541.

Всё это вполне возможно допилить и в CD360.

А можно и таким путём пойти.

3 лайка

Тут есть вполне подробное сравнение 3 плееров на 1541А, включая тот Аркам с базовым обзором схемотехники и некоторыми замерами - Arcam Alpha Plus – Yaeger Audio

Насчет второго варианта - ну да, но это в корпусе изначального сидюка трудно исполнимо

1 лайк

Спасибо за ссылку!
Как я понял, Аркам не переводил плеер в NOS режим? Но, как я думаю, главное у них, это

Nevertheless Arcam has stretched its capabilities by referencing the DAC’s current-to-voltage conversion to a transistor-based current source rather than a simple biasing resistor.

Надо отмакетить это решение.

И насчёт этого

тоже есть информация

sticking a rubber grommet over its 11,3MHz crystal

Как я и писал выше

Приличным клоком,наверное все-таки нужно считать не 11.3,а 11.2826

1 лайк

11.2896, а они просто “округлили” в тексте.

Точно,96,обшибся немного

1 лайк

может отсюда что то попробовать, начиная с простейшей смены https://www.mvaudiolabs.com/digital/tda1541-iv-stage-options/

1 лайк

Ну касаемо NOS - я не знаю ни одного промышленного CD-плеера с ним. Может только китайцы какие-то, тут не всех знаю.

Grundig cd-8150 (TDA1543). Както поняли что 7020 не нужен. Они вообще в то время свое мнение имели. Таже же DEM реализация для 1541. Видимо слушали свои результаты а не клепали как везде референс от Филипс.

1 лайк

Хочешь испортить вещь, сделай по своему :joy: