Подскажите, при правильной фазировке индикатор должен светиться или наоборот нет?
Спасибо!
Требования к электроустройствам какие то. В Европе.
Я использовал саморез , вкрутил в заглушку и вытащил вместе с пластиковой заглушкой. Довольно быстро.
Я маникюрными ножницами
Заглушки вытащил за пару минут, правда ножницы погибли;) жена была рада;)
Мы про разные заглушки говорим видимо. Маникюрными ножницами, те, что я вытаскивал - не вытащить. Они запрессованы внутри терминала, их даже не видно снаружи. Вкручивал тонкий саморез внутрь, аккуратно. Потом вытаскивал.
А типа, как копачки, которые отверстие закрывают, их , да, можно ножницами.
Тогда, конечно, саморезом самое то
Все же считается правильным когда индикатор светится, об этом я читал в Японской литературе и дошел опытным путем с помощью отвертки -индикатора , чем по сути и является этот индикатор в Luxman
Ссылки на источник не осталось?
А вот есть разные мнения и какое из них правильное - ваше или
?
Спойлер
Как это работает (на примере Hi-Fi компонентов Luxman):
- Обнаружение потенциала: Устройство «чувствует» наличие фазы (высокого потенциала) относительно заземления и нуля.
- Схема детектора: Внутри есть простая электронная схема (часто на микросхеме), которая сравнивает потенциалы входа.
- Индикация: Если фаза и ноль подключены не в соответствии со стандартом (например, фаза на месте нуля), или если присутствует «перекос» фаз в трехфазной сети, схема активирует светодиод.
- Цель: Это не просто индикаторная отвертка, а функция для аудиофилов, чтобы убедиться, что фаза правильно определена на «горячем» контакте розетки, что, по мнению некоторых, улучшает качество звука и снижает помехи.
В чем отличие от обычной индикаторной отвертки:
- Индикаторная отвертка (например, Лемана ПРО): Светится, когда вы касаетесь жалом фазы, а большим пальцем касаетесь контакта на корпусе, показывая наличие любой фазы.
- Индикатор фазы Luxman: Проверяет правильность подключения к сети (фаза/ноль), загорается именно при ошибке подключения, а не просто при касании фазы. Это как «контроль качества» фазировки сети для самого усилителя.
я не буду спорить, я видел схему как это сделано, никаких там проверок нет , о чем они сами же и пишут , больше скажу они рекомендуют просто чтобы все (вся аппаратура в тракте) было включено в одной полярности, а дальше типа слушайте как вам нравится
Пожалуйста подкрепите свои слова хоть какой нибудь фактурой, пока у вас одни утверждения - на чем они основаны?
Это дословная цитата из инструкции к преду Luxman C-600F
ДАТЧИК ФАЗЫ ЛИНИИ. Это умное устройство, которое можно найти на задней панели почти каждого продукта Luxman. Нажимаете кнопку, и устройство проверяет фазу поступающего электричества. Если розетка переменного тока подключена неправильно, то есть фаза и нейтраль перепутаны местами, загорится красный светодиод, предупреждая об этом. Вам нужно нажать его всего один раз при установке устройства, чтобы убедиться, что всё в порядке. Это простая ошибка, которая встречается часто и может испортить вам удовольствие от прослушивания музыки.
Кстати, перевернутая полярность в японских XLR подключениях (и у Лаксман в том числе, где pin 2 минус, pin 3 плюс), имеет какую-то корреляцию с фазой питания?
Никакой
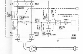
Смотрите внимательно кусочек схемы и Вам откроется чудо маркетинга от Luxman ибо если смотреть на колодку CB001 там указано где фаза а где ноль (WHT и BLK) , поэтому достаточно спорно как правильно и позже они стали указывать что нужно следить чтобы у всех подключенных устройств Luxman либо горел этот индикатор либо не горел-типа подбирайте на слух как вам нравится
На европейских версиях, вообще нет этой проверки-индикатора.
Я думаю это больше сделано для безопасности и некой эзотерики, так как правильным считается размыкание сетевым выключателем именно фазы, вот нам предлагают ее правильно найти)))) и если индикатор не горит то фаза типа найдена правильно
Вы о чем? О какой гениальности и чего?
Речь шла о том какое будет “правильное” подключение с точки зрения компании Luxman - с горящим индикатором или нет.
При чем здесь гениальность или простота?
Вы кроме своих измышлений более ничего не представили из других источников, так как правильно ![]()
Горит ![]()
Не горит ![]()


